91香蕉在线视频,大香蕉啪啪啪,香蕉视频三级,香蕉视频APP下载网站

    欢迎光临金湖91香蕉在线视频仪表有限公司!本公司主营:涡轮流量计,电磁流量计,涡街流量计,孔板流量计,金属管浮子流量计,磁翻板液位计等仪器仪表,联系热线:15195518515

    金湖91香蕉在线视频仪表有限公司LOGO

    金湖91香蕉在线视频仪表有限公司

    品质保证,服务周到,仪器仪表供应商

    --24小时服务热线--15195518515
    当前位置:*页>>新闻资讯>>优化Modbus协议系统便捷液体涡轮流量表的数据采集

    优化Modbus协议系统便捷液体涡轮流量表的数据采集

    发布时间:2020-12-22 09:22:45  点击次数:2489次
    摘要:集气站监控设备众多,包括加热炉、分子筛、火气探测设备、液体涡轮流量表设备,各个设备都有各自的通讯协议。本文讲述了集气站多种 Modbus 协议设备的数据采集过程,并通过以太网通讯在组态软件中进行数据监控的技术。结果表明,该技术能长久稳定运行。
    引言
    集气站是收集气井所生产天然气的站场,在集气站内对天然气进行节流降压、加热、调压计量等各种工艺预处理,设备众多且分散。为方便进行检测和操作,必须进行统一的数据采集,在监控台进行数据的管理。集气站设备主要包括加热炉、液体涡轮流量表、分子筛、火灾报警盘,以及供电设备 UPS 等,这些不同厂家的设备基本都支持Modbus 协议,通过 Modbus 通讯可以将这些数据采集。为了有效降低成本,设计了如图 1 所示的系统。系统采用西门子 S7-300 控制器,通过以太网连接上位机监控软件,再通过 MP277 连接S7-200 的方式。S7-200 控制器自带 RS485 接口,能够进行 Modbus 通讯,采集现场各种设备数据。*后通过以太网通讯将设备数据上传至监控软件,方便操作人员进行监控,该方案简单有效,能够实现集气站内设备的状态监控,数据处理,有效的进行天然气的生产工作。

    1 数据采集
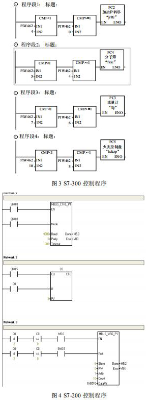
    S7-300 控制器与 S7-200 控制器之间的通讯是实现系统数据采集的关键,EM277 可以方便的实现 S7-300 与 S7-200 之间的 PROFIBUS DP 通讯,只需要在 STEP7 中进行 S7-300 控制站的组态,简单配置 EM277 设备。选中 STEP7 的硬件组态窗口中的菜单 Optionà Install new GSD,导入 SIEM089D.GSD 文件,安装 EM277 从站配置文件。导入 GSD 文件后,在右侧的设备选择列表中找到 EM277 从站,根据需要的通讯字节数,选择一种通讯方式。本文中需要通讯的数据量比较大,选择了*大的 64 字节输入/64 字节输出的配置。S7-300 的硬件下载完成后,将 EM277 的拨位开关拨到与以上硬件组态的设定值一致。

    1.2 程序处理
    在 S7-200 系统中不需要对通讯进行组态和编程,只需要将要进行通讯的数据整理存放在 V 存储区,与 S7-300 组态 EM277 从站时的硬件 I/O地址相对应就可以了。控制器中的程序如图 3、 图 4 所示。V4.0 STEP 7 MicroWIN SP6 中循环处理数据,调用“MBUS_CTRL_P1”和“MBUS_MSG_P1”功能,安装设定的步序采集下表所示的设备数据,将数据循环放置在配置的通讯区中 V 变量区,并为读取的数据设置数据包号码,以方便 S7-300进行识别。
    Step7 中进行读取数据,根据读取数据包的序号进行对数据进行区分,对应不同的设备参数。
    2 监控界面
    上位机通过以太网与控制器进行连接,采用易控(INSPEC)组态软件进行设计。易控是基于Microsoft 操作平台.Net 的通用监控软件,它的画面精美 、功能创新,大大提升了系统档次。系统开发的界面如图 5 所示,分为“气站概览”、“加热炉”、“分子筛”、“火气探测”、“历史数据”、“报警信息”、“报表”选项,包括各个设备的监控,可以采集运行数据、设置运行参数。

    3 结束语
    文中所述的数据采集监控技术已经成功地应用到集气站现场,经过长久的运行,系统运行状态良好,操作人员在上位机上能够实时检测现场所有设备的运行状态和数据,并可以对设备进行参数设置,满足集气站的数据采集监控设计要求,并且采集的数据两小时记录一次,填充在报表中,每天在 12 点-12 点 15 分之间进行报表的一次保存和自动打印,并可进行历史数据的查询,非常方便现场操作人员对整个集气站的监控管理工作。
    网站地图